| ZW8-12型户外真空断路器的产品概述 |
|
ZW8-12型户外高压柱上真空断路器是额定电压为12KV的新型户外高压开关设备,主要用于城网和农网的配电系统中,作为分、合负荷电流、过载电流及短路电流之用。是取代油浸式断路器实现无油化的理想产品。外绝缘采用硅橡胶材料,绝缘可靠,防污秽能力强。 |
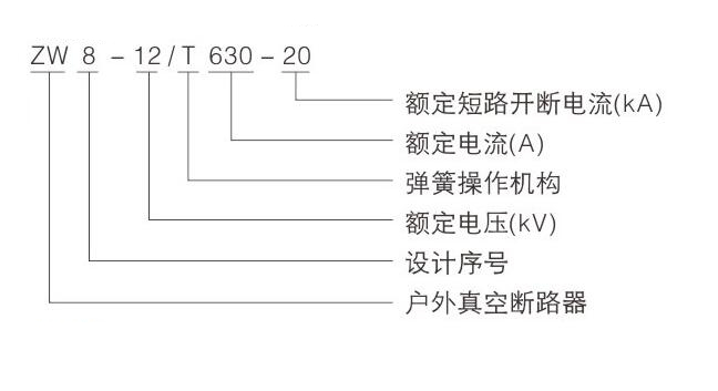
| ZW8-12型户外真空断路器的型号含义 |
|
|
| ZW8-12型户外真空断路器的组成结构 |
|
1)整体结构为三相共箱式 |
| ZW8-12型真空断路器的使用环境 |
|
a.环境温度:上限+40t下限-30。C |
| ZW8-12型真空断路器的结构特点 |
|
1)根据用户需要可安装50/5,100/5,200/5,400/5,630/5电流互感器外绝缘采用高压硅橡胶套管内绝缘为复合绝缘 |
| ZW8-12型真空断路器外形尺寸图 |
|
|


