GW1-12型户外高压隔离开关概述:
GW1型户外高压隔离开关(以下简称隔离开关)适用于装在户外12KV线路上,供线路在有电压,无负载时分合电之用。
本隔离开关充分考虑到用户的不同需要,分有带接地刀和不带接地刀两种形式。带接地刀的开关、配用CS□型手动机构,可防止带电挂接地线和带接地线关合隔离开关等误操作,操作人员也不必另挂接地线。本隔离开关有普通型和防污型两种。其中防污型隔离开关能滞较严重污秽地区之要求,可有效地解决隔离开关在运行中出现污闪问题。产品符合GB1985及GB/T11022等标准要求。
GW1-12型户外高压隔离开关使用环境条件:
1、海拔不超过1000M;
2、环境温度上限为40℃,下限-25℃;
3、无导电或起化学作用气体和蒸汽的场所;
4、无火灾、爆炸危险、严重污秽的场所;
5、不受严重震动或冲击情况(如在电镐、挖泥机旁)的场所。
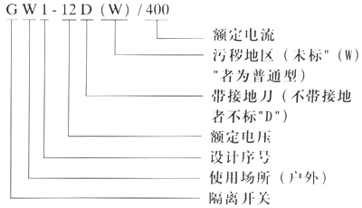
GW1-12型户外高压隔离开关型号及含义:

GW1-12型户外高压隔离开关主要技术参数:
|
序号 |
项目 |
单位 |
参数 |
备注 |
||
|
1 |
额定电压 |
KV |
12 |
|
||
|
2 |
额定电流 |
A |
400 |
800 |
1250 |
|
|
3 |
额定峰值耐受电流 |
KA |
50 |
63 |
100 |
接地刀与主开关相同 |
|
4 |
额定短时耐受电流 |
KA/4S |
20 |
25 |
40 |
|
GW1-12/630A高压隔离开关
GW1-12型户外高压隔离开关结构说明:
隔离天关由三个单极开关组成。每个单极隔离开关都具有相同的组成部位,包括底座、支柱及操作绝缘子、前后静触头、闸刀及弧角等。根据用户需要,带接地刀者配用CS□操动机构,不带接地发者,配用CS8-5型操动机构。产品开距大,操作简便可靠。
当线路上无断路器或断路器发生故障时,隔离开关允许在下列情况下进行分合;
对母线设备上的充电电流进行分合;
对电力变压器的空载电流进行合分(此时变压器的容量不超过750KVA)。
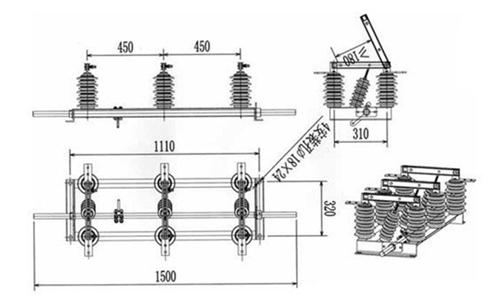
GW1-12型户外高压隔离开关外形安装尺寸:

GW1-12型户外高压隔离开关订货须知:
额定订货时请注明:
1、产品名称、型号、额定电压及额定电流;
2、使用名称、普通型或防污型;
3、如有其他特殊要求,须协商触决。

